Accédez facilement à votre réserve d’eau de pluie ou à votre puit grâce à ce regard de puit Robert Thébault.
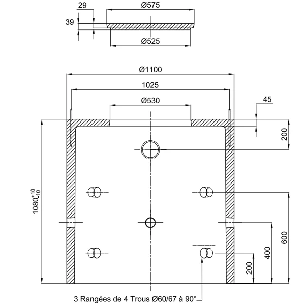
- Avec 3 rangées de 4 trous de diamètre 60/67 mm à 90°.
- Avec trou débouchant pour l’entrée d’un tuyau de diamètre 100 mm.
- Doté de 2 oreilles de levage.
- En béton.
- Comprend le tampon de référence 151015, pesant 20 kg.










Avis
Il n’y a pas encore d’avis.